Отключите силовые автоматы, оставив включенным автомат управления ... понаблюдайте за контактором тормоза ...Neclud писал(а):Источник цитаты ... если держать кнопку в любом направлении, потом на долю секунды отпустить и снова нажать, тормоза зажимаются, ...
МБВ писал(а):Источник цитаты Начните с простого: поменяйте контакты кнопок или пульт. А защиты на моторе совсем нет?
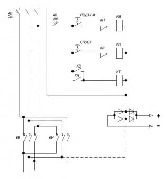
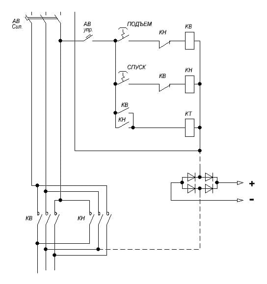
TOPMO3 писал(а):Источник цитаты Тут желательна схема ... по описанию, можно предположить, что выпрямитель подключен, непосредственно к выходу контакторов ... т.е. тормоза управляются контакторами, а не кнопками.
Проблема скорее всего, в цепях питания контактора КТ ... но мы не знаем ... может обошлись без контактора ... пунктирные линии - питание выпрямителя без контактора.
TOPMO3 писал(а):Источник цитатыОтключите силовые автоматы, оставив включенным автомат управления ... понаблюдайте за контактором тормоза ...Neclud писал(а):Источник цитаты ... если держать кнопку в любом направлении, потом на долю секунды отпустить и снова нажать, тормоза зажимаются, ...
Neclud писал(а):Источник цитаты Если просто нажать кнопку вверх или вниз, тормоза срабатывают. Но если держать кнопку в любом направлении, потом на долю секунды отпустить и снова нажать, тормоза зажимаются
aleksey.RU писал(а):Источник цитаты проверьте зазоры на тормозе и чистоту места скольжения.
МБВ писал(а):Источник цитаты разобрать
ушли зазоры 
Понятно ... а средние контакты G и Y, замкнуты перемычкой или замыкаются контакторами?Neclud писал(а):Источник цитаты Выпрямитель запитан от двигателя по такой схеме
Да, именно это, имел в виду.Neclud писал(а):Источник цитаты ... Но мысль вроде понятна. Откинуть двигатель, посмотреть как без него тормоза работают. Если нормально, запитать выпрямитель через контактор.
TOPMO3 писал(а):Источник цитатыПонятно ... а средние контакты G и Y, замкнуты перемычкой или замыкаются контакторами?Neclud писал(а):Источник цитаты Выпрямитель запитан от двигателя по такой схеме
Какую роль играют эти контакты ... замыкаемые по схеме КМ? Предположу что включают и отключают выпрямитель ... но как ...какие нить тиристоры или симисторы, что-ли? Если электроника ... может после короткого отключения, схема не срабатывает на включение?Да, именно это, имел в виду.Neclud писал(а):Источник цитаты ... Но мысль вроде понятна. Откинуть двигатель, посмотреть как без него тормоза работают. Если нормально, запитать выпрямитель через контактор.
Через контакторы спуска и подъема или персональный контактор?Neclud писал(а):Источник цитатыСредние контакты замыкаются через контактор.
Гм ... что-то не могу, врубиться в логику ... я не понимаю, почему Вы решили, что в режиме спуска, должны срабатывать тормоза? В моем понимании, в обоих режимах (и спуск, и подъем) тормоза должны быть разомкнуты. В режиме спуска груз тормозится двигателем ... это я сужу по всем кранам какие приходилось в бытность обслуживать много лет, тормоза не принимают участия в работе, когда на двигателе имеется напруга. А этот бросок вниз, объясняется только тем, что имеется временная задержка входа двигателя в рабочий режим, которая больше чем время срабатывания тормозов на растормаживание.Neclud писал(а):Источник цитаты Если поставить перемычку проблема исчезает, но появляется другая проблема. Тормоза медленно срабатывают, и если есть груз, при опускании он падает где-то на 0.5 метра, пока тормоза не сработают, так тоже не вариант оставлять.
РастормаживаютсяNeclud писал(а):Источник цитаты Если просто нажать кнопку вверх или вниз, тормоза срабатывают.
Тормоза зажаты, но неизвестно ... на выходе выпрямителя "постоянка" имеется или нет? Предлагаю, если есть возможность ... подключить какую нить лампочку накаливания, параллельно тормозам.Neclud писал(а):Источник цитатыНо если держать кнопку в любом направлении, потом на долю секунды отпустить и снова нажать, тормоза зажимаются, двигатель крутится, греется и в итоге сгорает.
TOPMO3 писал(а):Тормоза зажаты, но неизвестно ... на выходе выпрямителя "постоянка" имеется или нет? Предлагаю, если есть возможность ... подключить какую нить лампочку накаливания, параллельно тормозам.
Тогда хоть выяснится - проблема в электрике или механике.
TOPMO3 писал(а):Гм ... что-то не могу, врубиться в логику ... я не понимаю, почему Вы решили, что в режиме спуска, должны срабатывать тормоза?

TOPMO3 писал(а):С коммутацией ... напруга ушла/пришла .... тормоза почему-то не реагируют ...
TOPMO3 писал(а):Через контакторы спуска и подъема или персональный контактор?
Понятно ...но это противоречит написанному в первом посту ... и двигателю нет причины сгорать (без напруги).Neclud писал(а):Источник цитаты
Я имел ввиду, что при отпускании кнопки спуска должны сработать тормоза, но они срабатывали с задержкой, и вместо торможения груз начинал быстрее опускаться, пока не сработают тормоза. Так опытным путём выяснили, что это режим не для подъёма/спуска
Понятно, что напряжение поступает на вход модуля с выпрямителем ...нет уверенности, что на выходе модуля имеются "плюс" и "минус".Neclud писал(а):Источник цитатыТормоза реагируют, если их не "дрочить". Нажал/отпустил, 0.5 секунды подождал, снова нажал. Тогда разжимаются нормально. А если быстрее это делать, тогда тормоза почему-то не успевают снова разжаться, так зажатыми и остаются, несмотря на то, что напряжение на них поступает.
Вернуться в «Электродвигатели переменного и постоянного тока»
Сейчас этот форум просматривают: нет зарегистрированных пользователей и 10 гостей