Как определить положение автомата АВ2М10СВ

Выбор, установка, подключение, паспорта, характеристики, устройство и настройка автоматических выключателей и предохранителей различных производителей.
Аватара пользователя
Александр
Сообщения: 134
Зарегистрирован: 21 июл 2015, 14:40
Репутация: 10
Контактная информация:

Как определить положение автомата АВ2М10СВ

Сообщение Александр » 17 ноя 2016, 19:21

Здравствуйте. Как определить включен автомат или отключен визуально? Оба автомата включены (проверено на отходящей линии).
20161117_142007.jpg
20161117_142038.jpg
20161117_142109.jpg
Реклама
Аватара пользователя
mastervictor
Сообщения: 4494
Зарегистрирован: 23 июл 2015, 08:50
Репутация: 508
Откуда: Краснодар(почти)
Контактная информация:

автомат АВ2М10СВ

Сообщение mastervictor » 18 ноя 2016, 10:59

А у нас вот такой раритет!Визуально видно отключенное положение,и проверкой отсутствия напряжения,а вот ток не померять!
тележка.jpg

Все с тележки демонтируем,и ставим обычный АВ.(интересно,могу фото сделать)
Нет ничего невозможного,необходимо две вещи,время и деньги!(Я :hi: )
Я отношусь к людям так,как они относятся ко мне!(Я :hi: )
Аватара пользователя
Александр
Сообщения: 134
Зарегистрирован: 21 июл 2015, 14:40
Репутация: 10
Контактная информация:

автомат АВ2М10СВ

Сообщение Александр » 18 ноя 2016, 17:13

сделайте фото
Аватара пользователя
Заметки Электрика
Сообщения: 164
Зарегистрирован: 21 июл 2015, 16:21
Репутация: 37
Контактная информация:

автомат АВ2М10СВ

Сообщение Заметки Электрика » 18 ноя 2016, 20:46

Александр, во включенном положении выключателя рукоятка 2 устанавливается в крайнем верхнем положении, в отключенном вручную - в крайнем нижнем положении и в отключенном автоматически - в промежуточном положении. Подробнее здесь http://cdn.elec.ru/files/2011/02/04/Avt ... -2000A.pdf

P.S. А у нас такой экземпляр имеется на одной из подстанции:
IMG_2231.JPG
Аватара пользователя
mastervictor
Сообщения: 4494
Зарегистрирован: 23 июл 2015, 08:50
Репутация: 508
Откуда: Краснодар(почти)
Контактная информация:

Как определить положение автомата АВ2М10СВ

Сообщение mastervictor » 19 ноя 2016, 00:04

Заметки Электрика писал(а):Источник цитаты P.S. А у нас такой экземпляр имеется на одной из подстанции:

Но это не тележка ведь?
Нет ничего невозможного,необходимо две вещи,время и деньги!(Я :hi: )
Я отношусь к людям так,как они относятся ко мне!(Я :hi: )
Аватара пользователя
Заметки Электрика
Сообщения: 164
Зарегистрирован: 21 июл 2015, 16:21
Репутация: 37
Контактная информация:

Как определить положение автомата АВ2М10СВ

Сообщение Заметки Электрика » 19 ноя 2016, 08:28

mastervictor писал(а):Источник цитаты Но это не тележка ведь?

Я про раритетность :secret:
Аватара пользователя
Александр
Сообщения: 134
Зарегистрирован: 21 июл 2015, 14:40
Репутация: 10
Контактная информация:

Как определить положение автомата АВ2М10СВ

Сообщение Александр » 19 ноя 2016, 10:01

Дмитрий, то что Вы пишете относится к автомату, а не к его приводу.
Безымянный.jpg
Аватара пользователя
Заметки Электрика
Сообщения: 164
Зарегистрирован: 21 июл 2015, 16:21
Репутация: 37
Контактная информация:

Как определить положение автомата АВ2М10СВ

Сообщение Заметки Электрика » 19 ноя 2016, 11:56

Александр писал(а):Источник цитаты Дмитрий, то что Вы пишете относится к автомату, а не к его приводу.

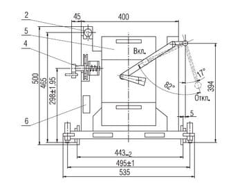
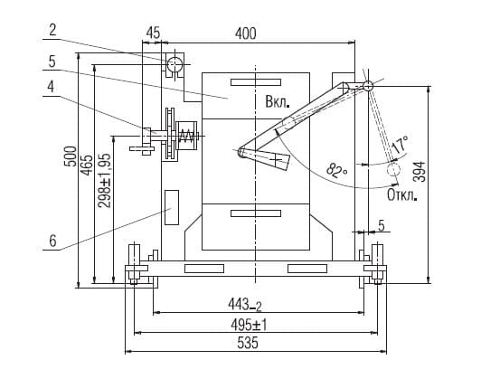
Да, не верно указал, но читайте мануал дальше по тексту. Рисунок А.3 (Выключатели выдвижного исполнения типов АВ2М4НВ-53-41, АВ2М4СВ-55-41, АВ2М10НВ-53-41,АВ2М10СВ-55-41 с ручным приводом) относится к Вашему исполнению.
2016-11-19_134412.jpg
2016-11-19_134725.jpg

Рукоятка ручного привода кинематически связана с рукояткой выключателя. Ручной дистанционный привод обеспечивает оперирование выключателем при закрытой двери распределительного устройства. Попробуйте отключить автомат и посмотрите, как измениться положение рычагов. Сразу станет понятно.


  • Реклама

Вернуться в «Автоматические выключатели и предохранители»

Кто сейчас на конференции

Сейчас этот форум просматривают: нет зарегистрированных пользователей и 10 гостей