Еще вот один вариант ... пораспрашивать у тех кто имеет и активно пользует такой станок ... http://chipmaker.com.ua/index.php?/topi ... 65/&page=2jorah писал(а):Источник цитатыЗа ссылочку спасибо, похоже на мой случай, буду разбираться.
TOPMO3 писал(а):Еще вот один вариант ... пораспрашивать у тех кто имеет и активно пользует такой станок ... http://chipmaker.com.ua/index.php?/topi ... 65/&page=2
https://www.chipmaker.ru/topic/68885/
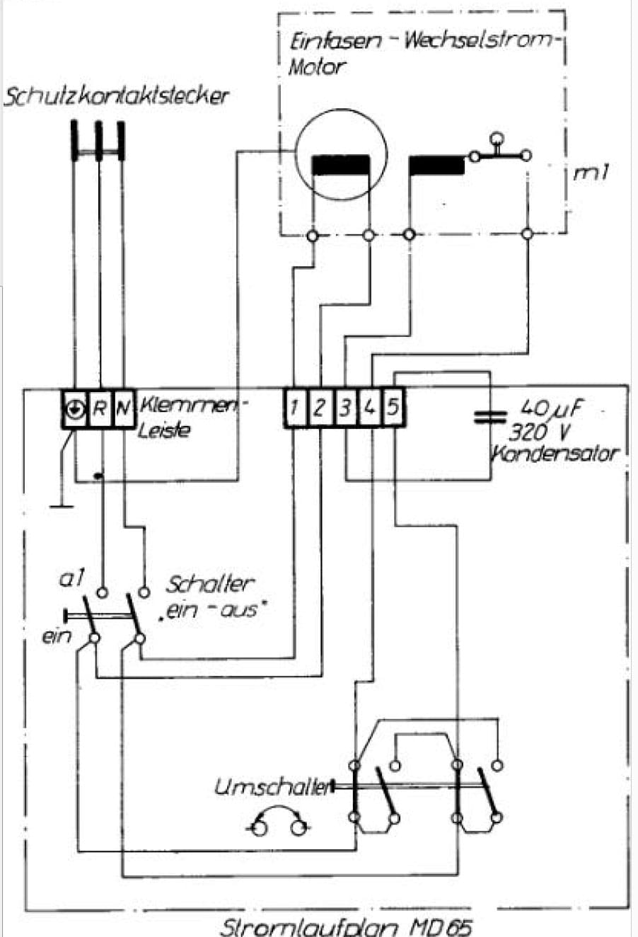
Что-то не понял ... получается движок работает на одной "рабочей" обмотке ... "пусковая" отключается?jorah писал(а):Вот что смог нарыть по этому станку.
Электросхема из мануала
В разобранном виде?jorah писал(а):Источник цитатыНачал прозванивать мультиметром.
А как Вы сумели его прозвонить?Прозвонился выключатель т.к. он закрыт в покое
Предположим, что это "рабочая" обмотка.Прозвонилась одна обмотка
... или ... пропал контакт в центробежном выключателе.А вот вторая пара из обмотки не прозванивается.
Сгорела обмотка или что это ?

Шаман писал(а):А что и где прозванивает ТС? Может здесь?
Здравствуйте, добро пожаловать!Шаман писал(а):Источник цитаты А что и где прозванивает ТС? Может здесь?
А меня тоже смущают два провода, высовывающиеся из прилива крышки ... весьма возможно, что это от "микрушки", она неподвижная, в крышке ... и на него воздействует (каким-то макаром) вращающийся диск, с центробежным толкателем.ПАВ писал(а):Источник цитаты Здесь, это где? И что еще можно прозванивать, кроме 4-х выводов, о коих он и пишет?

TOPMO3 писал(а):Источник цитаты А меня тоже смущают два провода, высовывающиеся из прилива крышки ... весьма возможно, что это от "микрушки", она неподвижная, в крышке ... и на него воздействует (каким-то макаром) вращающийся диск, с центробежным толкателем.
Всё это мое предположение ... иначе как передать "обороты" на выключатель?
Вернуться в «Электродвигатели переменного и постоянного тока»
Сейчас этот форум просматривают: нет зарегистрированных пользователей и 6 гостей