АВР с вводом по времени

Вопросы по электромонтажу, не попавшие в основные разделы
Bakenbard
Сообщения: 2
Зарегистрирован: 03 сен 2023, 11:38
Репутация: 0
Контактная информация:

АВР с вводом по времени

Сообщение Bakenbard » 03 сен 2023, 11:44

Добрый день

Есть два источника трехфазного тока от городской сети. Хочу использовать их на одну сеть потребителей в разное время суток с автоматическим переключением. Как лучше организовать схему и на каком оборудовании? Знаю, что есть разные АВР, но не видел, чтобы они переключали источники по времени

Спасибо
Реклама
Аватара пользователя
TOPMO3
Сообщения: 4181
Зарегистрирован: 29 фев 2016, 10:37
Репутация: 626
Откуда: Ижевск
Контактная информация:

АВР с вводом по времени

Сообщение TOPMO3 » 03 сен 2023, 17:17

Bakenbard писал(а):Источник цитаты Добрый день.
Есть два источника трехфазного тока от городской сети. Хочу использовать их на одну сеть потребителей в разное время суток с автоматическим переключением. Как лучше организовать схему и на каком оборудовании? Знаю, что есть разные АВР, но не видел, чтобы они переключали источники по времени.
Спасибо
Если с наскоку ... приобретаете АВР и циклическое реле времени.
В схему контроля наличия фаз подключаете реле времени и ... вуаля! :ok:
з.ы. ... потребуется вмешательство в заводскую схему, а также (если сами не сильны в электротехнике) схема автоматики этого АВР.
з.ы. з.ы. ... на крайняк ... можно самим разработать АВР ... наверно дешевле получится. :smile:
Смеюсь последний ... тормоз однако!
Аватара пользователя
TOPMO3
Сообщения: 4181
Зарегистрирован: 29 фев 2016, 10:37
Репутация: 626
Откуда: Ижевск
Контактная информация:

АВР с вводом по времени

Сообщение TOPMO3 » 03 сен 2023, 21:20

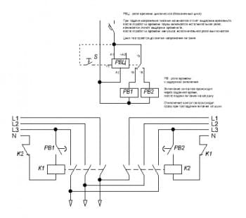
Вот, примерно так ... наверно
Вложения
Ы.jpg
Смеюсь последний ... тормоз однако!
Bakenbard
Сообщения: 2
Зарегистрирован: 03 сен 2023, 11:38
Репутация: 0
Контактная информация:

АВР с вводом по времени

Сообщение Bakenbard » 03 сен 2023, 23:03

Спасибо, вариант с вмешательством в схему, думаю, исключён. А вот если на вводе основного источника поставить реле времени, то вариант
Аватара пользователя
TOPMO3
Сообщения: 4181
Зарегистрирован: 29 фев 2016, 10:37
Репутация: 626
Откуда: Ижевск
Контактная информация:

АВР с вводом по времени

Сообщение TOPMO3 » 04 сен 2023, 06:25

Bakenbard писал(а):Источник цитаты Спасибо, вариант с вмешательством в схему, думаю, исключён. А вот если на вводе основного источника поставить реле времени, то вариант
В разрыв силового ввода? И какую фазу будете рвать? И что получится?
Смеюсь последний ... тормоз однако!


  • Реклама

Вернуться в «Прочие вопросы по электромонтажу»

Кто сейчас на конференции

Сейчас этот форум просматривают: нет зарегистрированных пользователей и 18 гостей