Помогите выявить проблему в СВЧ-печке

Делимся информацией по ремонту бытовой техники (стиральные машины, пылесосы, фены, вентиляторы, электроплиты, холодильники, СВЧ-печи и т.п.)
freesdx
Сообщения: 13
Зарегистрирован: 30 янв 2024, 09:59
Репутация: 0
Контактная информация:

Помогите выявить проблему в СВЧ-печке

Сообщение freesdx » 30 янв 2024, 10:06

Схема в приложении.
ИКЕЕвская печка не греет, ток потребляется магнетроном только по нагревающей обмотке транса, с высоковольтной течёт на землю.
При этом сопротивление нагревающей обмотки 0.1 Ом, а в инете пишут должно быть 3-5 Ом. Ни черта не пойму
Вложения
IMG_20240130_090932.jpg
Реклама
freesdx
Сообщения: 13
Зарегистрирован: 30 янв 2024, 09:59
Репутация: 0
Контактная информация:

Помогите выявить проблему в СВЧ-печке

Сообщение freesdx » 30 янв 2024, 10:22

Дополню: кондёр в порядке, на высоковольтной обмотке напряжение не смог проверить, но исходя из расчётов оно 1.5 кВ
Естественно подумать, что сломан магнетрон, но почему такое маленькое сопротивление на трансе?
freesdx
Сообщения: 13
Зарегистрирован: 30 янв 2024, 09:59
Репутация: 0
Контактная информация:

Помогите выявить проблему в СВЧ-печке

Сообщение freesdx » 30 янв 2024, 10:30

Ещё дополню: от кондёра ток течёт на землю через штуковину, по виду большой диод запором к земле, падение напряжения мультик при этом не показывает, но я мерял это в цепи без разрыва, не знаю, может кондёр играет роль при этом
Аватара пользователя
МБВ
Сообщения: 407
Зарегистрирован: 20 мар 2023, 22:32
Репутация: 78
Контактная информация:

Помогите выявить проблему в СВЧ-печке

Сообщение МБВ » 30 янв 2024, 10:54

Извиняюсь просить: каким прибором обнаружено сопротивление обмотки 0,1 Ом? Конденсатор в порядке- это внешне? Меняйте высоковольтный диод и будет счастье. В нете диагностика и ремонт микроволновки чаще, чем дышать.
freesdx
Сообщения: 13
Зарегистрирован: 30 янв 2024, 09:59
Репутация: 0
Контактная информация:

Помогите выявить проблему в СВЧ-печке

Сообщение freesdx » 30 янв 2024, 10:57

МБВ писал(а):Источник цитаты Извиняюсь просить: каким прибором обнаружено сопротивление обмотки 0,1 Ом? Конденсатор в порядке- это внешне? Меняйте высоковольтный диод и будет счастье. В нете диагностика и ремонт микроволновки чаще, чем дышать.

Мерял мультиметром UNI-T, модель не помню, а при чём тут диод?
freesdx
Сообщения: 13
Зарегистрирован: 30 янв 2024, 09:59
Репутация: 0
Контактная информация:

Помогите выявить проблему в СВЧ-печке

Сообщение freesdx » 30 янв 2024, 10:59

МБВ писал(а):Источник цитаты Извиняюсь просить: каким прибором обнаружено сопротивление обмотки 0,1 Ом? Конденсатор в порядке- это внешне? Меняйте высоковольтный диод и будет счастье. В нете диагностика и ремонт микроволновки чаще, чем дышать.

Типа диод под током на высоком напряжении грузит на землю, вместо магнетрона?
freesdx
Сообщения: 13
Зарегистрирован: 30 янв 2024, 09:59
Репутация: 0
Контактная информация:

Помогите выявить проблему в СВЧ-печке

Сообщение freesdx » 30 янв 2024, 11:10

МБВ писал(а):Источник цитаты Извиняюсь просить: каким прибором обнаружено сопротивление обмотки 0,1 Ом? Конденсатор в порядке- это внешне? Меняйте высоковольтный диод и будет счастье. В нете диагностика и ремонт микроволновки чаще, чем дышать.

Я готов вам заплатить за консультацию, если вы объективно понимаете ситуацию и готовы прояснить её мне
Аватара пользователя
МБВ
Сообщения: 407
Зарегистрирован: 20 мар 2023, 22:32
Репутация: 78
Контактная информация:

Помогите выявить проблему в СВЧ-печке

Сообщение МБВ » 30 янв 2024, 12:30

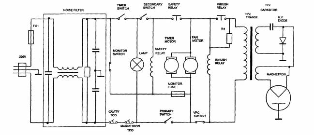
Если всё работает, кроме магнетрона, это магнетрон или диод. Но магнетрон умирает долго и медленно, диод всегда мгновенно. Диод очень высоковольтный с высоким обратным напряжением и его цешкой не взять. Без диода магнетрон на переменке не работает, нужен выпрямитель. Это схема любой микроволновки.
Вложения
31412_схема.jpg
Screenshot_2024-01-30-12-20-47-855_com.android.chrome.jpg
Аватара пользователя
МБВ
Сообщения: 407
Зарегистрирован: 20 мар 2023, 22:32
Репутация: 78
Контактная информация:

Помогите выявить проблему в СВЧ-печке

Сообщение МБВ » 30 янв 2024, 12:41

//ozerkiservis.ru/stati/article_post/tablitsa-diagnostiki-neispravnostey-mikrovolnovoy-pechi
Для ознакомления.
Аватара пользователя
МБВ
Сообщения: 407
Зарегистрирован: 20 мар 2023, 22:32
Репутация: 78
Контактная информация:

Помогите выявить проблему в СВЧ-печке

Сообщение МБВ » 30 янв 2024, 12:52

Проверьте каждого члена из этих:
Вложения
38998787.gif
Аватара пользователя
МБВ
Сообщения: 407
Зарегистрирован: 20 мар 2023, 22:32
Репутация: 78
Контактная информация:

Помогите выявить проблему в СВЧ-печке

Сообщение МБВ » 30 янв 2024, 13:01

Чтобы выжить при проверке высоковольтного, рекомендуется на вход подать 5-10 вольт переменки. На магнетроне должно быть импульсное в 2 раза больше.
Аватара пользователя
МБВ
Сообщения: 407
Зарегистрирован: 20 мар 2023, 22:32
Репутация: 78
Контактная информация:

Помогите выявить проблему в СВЧ-печке

Сообщение МБВ » 30 янв 2024, 13:04

Не в 2, коэффициент трансформации 10-12 и удвоение при выпрямлении, итого 20-25.
freesdx
Сообщения: 13
Зарегистрирован: 30 янв 2024, 09:59
Репутация: 0
Контактная информация:

Помогите выявить проблему в СВЧ-печке

Сообщение freesdx » 30 янв 2024, 17:10

А есть кто-нибудь адекватный?
Аватара пользователя
МБВ
Сообщения: 407
Зарегистрирован: 20 мар 2023, 22:32
Репутация: 78
Контактная информация:

Помогите выявить проблему в СВЧ-печке

Сообщение МБВ » 30 янв 2024, 18:11

Как Вы пытались мерить высокое напряжение, если схема из пяти деталей сложна для понимания? Это опасно. Обратитесь в сервис, при Вас поменяют диод за 15 минут и будет быстро и хорошо.
freesdx
Сообщения: 13
Зарегистрирован: 30 янв 2024, 09:59
Репутация: 0
Контактная информация:

Помогите выявить проблему в СВЧ-печке

Сообщение freesdx » 30 янв 2024, 18:39

МБВ писал(а):Источник цитаты Как Вы пытались мерить высокое напряжение, если схема из пяти деталей сложна для понимания? Это опасно. Обратитесь в сервис, при Вас поменяют диод за 15 минут и будет быстро и хорошо.

Если вы пытаетесь таким предстать, то почему сопротивление обмотки показывает 0.1 Ом?
freesdx
Сообщения: 13
Зарегистрирован: 30 янв 2024, 09:59
Репутация: 0
Контактная информация:

Помогите выявить проблему в СВЧ-печке

Сообщение freesdx » 30 янв 2024, 18:48

МБВ писал(а):Источник цитаты Как Вы пытались мерить высокое напряжение, если схема из пяти деталей сложна для понимания? Это опасно. Обратитесь в сервис, при Вас поменяют диод за 15 минут и будет быстро и хорошо.

Я задал выше простой вопрос: "Типа диод под током на высоком напряжении грузит на землю, вместо магнетрона?" - вы не ответили. Ссылка на страницу с советами вообще нелепа - я явно разбираюсь в этом больше человека с уровнем вкл/выкл.
Я подтверждаю своё согласие заплатить вам 500 руб - сумма небольшая, и пусть она станет скорее символом моего уважения к вашим знаниям - но только после того, как вы мне объясните, почему грешите именно на диод. Если магнетрон вышел из строя, то разве не буте ток на землю через кондёр?
freesdx
Сообщения: 13
Зарегистрирован: 30 янв 2024, 09:59
Репутация: 0
Контактная информация:

Помогите выявить проблему в СВЧ-печке

Сообщение freesdx » 30 янв 2024, 18:55

МБВ писал(а):Источник цитаты Как Вы пытались мерить высокое напряжение, если схема из пяти деталей сложна для понимания? Это опасно. Обратитесь в сервис, при Вас поменяют диод за 15 минут и будет быстро и хорошо.

Забыл дополнить: диод явно не сгорел, иначе было бы сопротивление либо 0, либо бесконечность. Не показывает мультик падение напруги - да, но мультик показывал сопротивление туда 1 МОм, сюда 11 МОм - смахивает на рабочее состояние.
Итак, вы просто хотите меня запутать?
Аватара пользователя
МБВ
Сообщения: 407
Зарегистрирован: 20 мар 2023, 22:32
Репутация: 78
Контактная информация:

Помогите выявить проблему в СВЧ-печке

Сообщение МБВ » 30 янв 2024, 19:11

Если посмотрим любую схему выпрямителя или удвоения напряжения обязательно увидим диод на минус или на землю. Так придумано до нас. Теория доступна, здесь неуместна.
По сути: я бы искал предохранитель между трансформатором и конденсатором. Это 20₽ затрат. Далее поменял бы диод. Это 200₽ затрат. Не знаю, как Вам, мне по карману это поменять даже без измерений.
В магнетрон прогорает колпачек, это видно, отгорают конденсаторы и катушки фильтра, при вскрытии видно, обгорает накал, не Ваш вариант, ток накала есть. Если слюда и колпачек чистые, то ремонт можно уложить в 220₽.
Аватара пользователя
МБВ
Сообщения: 407
Зарегистрирован: 20 мар 2023, 22:32
Репутация: 78
Контактная информация:

Помогите выявить проблему в СВЧ-печке

Сообщение МБВ » 30 янв 2024, 19:16

Высоковольтный диод кроной не проверить. Сам один раз попал на этом, больше не ведусь.
freesdx
Сообщения: 13
Зарегистрирован: 30 янв 2024, 09:59
Репутация: 0
Контактная информация:

Помогите выявить проблему в СВЧ-печке

Сообщение freesdx » 30 янв 2024, 19:24

МБВ писал(а):Источник цитаты Если посмотрим любую схему выпрямителя или удвоения напряжения обязательно увидим диод на минус или на землю. Так придумано до нас. Теория доступна, здесь неуместна.
По сути: я бы искал предохранитель между трансформатором и конденсатором. Это 20₽ затрат. Далее поменял бы диод. Это 200₽ затрат. Не знаю, как Вам, мне по карману это поменять даже без измерений.
В магнетрон прогорает колпачек, это видно, отгорают конденсаторы и катушки фильтра, при вскрытии видно, обгорает накал, не Ваш вариант, ток накала есть. Если слюда и колпачек чистые, то ремонт можно уложить в 220₽.

Вы продолжаете говорить со мной, как с идиотом. Предохранитель я бы проверил, при его наличии, единственный вводной цел.
Я мастер по электрике, не могу ходить к клиенту то диод подпаять, то ещё чем поиграться. Собственно, проблема явно в магнетроне, и я бы начал поиск его в магазинах, но меня смутило маленькое сопротивление на нагревательной обмотке, вопросы о которой вы игнорируете


  • Реклама

Вернуться в «Ремонт бытовой техники (стиральные машины, пылесосы, фены, вентиляторы, СВЧ-печи и т.п.)»

Кто сейчас на конференции

Сейчас этот форум просматривают: нет зарегистрированных пользователей и 6 гостей