Вот эти свои слова, нарисовать картинкой можете? Даже описать толком не можете, а вопросы задаете!olegdab писал(а):Источник цитаты От двигателя три провода, один идет на реле, второй на конденсатор, от конденсатора 2 провода идут на реле.

Мде ... если Вы в четырех проводах, как в трех соснах не можете разобраться ... как Вы поймете наши советы?olegdab писал(а):Источник цитаты TOPMO3, Да, вы правы с проводами немного запутался.
Между двигателем и конденсатором идут 2 провода. Дальше по одному. Попробую это прописать: от реле один провод на выход конденсатора, от 2-х выходов конденсатора два провода на двигатель ( на одном выходе спаяны два провода от реле и двигателя) затем от двигателя провод на реле. Попробую выложить фото хотя там мало что понятно.
Значит просто часовой механизм не пружинке ... включил - через определенное время выключилось ... таймер.olegdab писал(а):Источник цитатыПод реле понимается реле времени, как написали выше. Переключателя направления там нет.
Даж мысли не было ... я як удав.ПАВ писал(а):Источник цитаты Смеяться в наше время грешно! Узбагойтесь!
Эт в чем я призналси?Не может, признался сразу, как и вы.
Ах..енный грех чоли?! Зачем рисовать велосипед, коли есть готовая "малявка"?Вы же не нарисовали, а срисовали в тырнете.
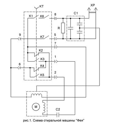
И хто это оспаривал ... чаго орать то? Давай его (кто спорит) залинчуем ... чтоб в предь, ни-ни!На фото- РЕЛЕ ВРЕМЕНИ!!! Или вы ему иное фамилие припишете?
Когда стало известно? Знал и молчал ... всю славу хотел заграбастать ...Да и схем не такая- реверса у ТС в СМ нет.
Светочь знаний ... чтоб мы без Вас делали?!!!Конденсатор С1 мотору имеет дальнеродствнное отношение, это- сетевой фильтр, там и три, и четыре может быть.

Констатация факта - для Вас оскорбление?!olegdab писал(а):Источник цитаты Ну пока я не увидел ни одного совета или объяснения, только оскорбление. Если нечего сказать, лучше ничего не говорить.



Вернуться в «Электродвигатели переменного и постоянного тока»
Сейчас этот форум просматривают: нет зарегистрированных пользователей и 8 гостей