Устройство УП в ванне в системе TN-C

Выбор, обзор, рекомендации и отзывы о ручном и электрическом инструменте для монтажа: мультиметры, клещи, перфораторы, шуруповерты, штроборезы и т.д.
Аватара пользователя
кви-45
Сообщения: 714
Зарегистрирован: 25 окт 2015, 20:31
Репутация: 254
Контактная информация:

Устройство УП в ванне в системе TN-C

Сообщение кви-45 » 27 май 2017, 22:06

Знакомый попросил помочь с проектом электрики в ванной комнате при капремонте его квартиры. Согласился, если делать будут по моему техническому решению.
Общие сведения: Квартира в многоквартирном доме постройки 80-90-х годов, 4 этаж, система заземления TN-C, возможности перевода на систему TN-C-S не предвидится.
Эл. питания осуществляется от квартирного щитка расположенного в коридоре.
ОБЪЕКТ -Ванная комната совмещенная с туалетом. (2.5х3.0)
Расположение оборудования:
- От входа слева унитаз, за ним в углу стояк трубопровода холодной воды (мет.) , далее по стене слева раковина, над которой находится зеркало и по ходу газовая колонка над ванной (мет.).
На полу вдоль левой стены проложена канализация от ванны и кухни (смежное помещение), чуть выше по стене проложена труба холодного водоснабжения для раковины, ванны и далее через стенку до оборудования кухни.
- Прямо от входа - чаша ванны
- Справа от двери в углу труба отопления (800мм), от которого на высоте 1,2 м водяной полотенцесушитель (мет), под ним установлена стиральная машинка, которая подключается от розетки в коридоре. Предложил ему такой вариант, который предлагаю на рассмотрение. За все аргументированные замечания и конструктивные предложения заранее благодарен.
1. Газовую колонку перенести на кухню.
2. Метал. трубу холодной воды заменить на пропиленовую , при этом на полу при выходе с третьего этажа оставить отрезок трубы см. 13-15, защитив его на 10 см. смолой или мастикой для защиты при разливе воды по полу. На оставшиейся 3-5 см установить хомут для крепления провода ПВ1-10. Сверху на потолке также оставляю отрезок металлической трубы с хомутом для подсоединения провода ПВ1-10. Этим проводом шунтируется участок пластмассовой трубы, чтобы не нарушалась металлосвязь при замене мет. трубы на пластмассу. Трубы холодного водоснабжения для унитаза, раковины, ванны также заменяется, но под ванной надо перейти опять на металл, чтобы была возможность подсоединить к СУП смеситель,гибкий шланг и тд.
3. Тоже самое сделать с трубой отопления. При подключении труб входа и выхода к полотенцесушителю надо оставить участки мет. труб, для хомутов при присоединении проводов уравнивания потенциалов.
4. сделать теплый пол.
5. Сверху уложить сетку выравнивания потенциалов.
6. освещение — точечные светильники в пластиковом потолке
7. В систему уравнивания потенциалов включаются:
-ванна, смеситель с трубой, ст. машина, сетка выравнивания в полу, водяной полотенцесушитель, защитный экран теплого пола, мет. каркас потолка. Все довольно сложно, но не делать системы УП нельзя.
За электробезопасность необходимо ПЛАТИТЬ,
за ее отсутствие РАСПЛАЧИВАТЬСЯ!
Реклама
Аватара пользователя
Константин
Сообщения: 3464
Зарегистрирован: 16 сен 2015, 10:19
Репутация: 851
Откуда: Новосибирская область
Контактная информация:

Устройство УП в ванне в системе TN-C

Сообщение Константин » 28 май 2017, 18:27

кви-45, при системе заземления TN-C СУП,ДСУП делать рискованное занятие.
Составление необходимых объектов к подключению к системе уравнивания потенциалов в ванне верно. Как у вас состоят дела с вводом в квартиру? Старый фонд имеет в основном 2 ввода АПВ и АППВ проводами сечением 6кв.мм и 2.5кв.мм один плита второй электрокоммуникация комнат. И то первый для плиты может отсутствовать.Раз есть газ. АППВ не отвечает требованиям к защитным проводникам относящимся с к системе TN-C . Вам нужно подключить ваши РЕ из расп. коробки к PEN. чего выполнить из квартиры с таким вводом не представляет возможности. Это одна проблема. Решается прокладкой к ЭЩ дополнительной трассы с РЕ. Но как всегда упирается в вторую в ЭЩ проложены АПВ 6кв.мм, что не как не может отвечать нормам к защитным проводникам. И подключение к корпусу зануленного такими проводниками опасно тем более нарушает требования норматива.
Аватара пользователя
elalex
Сообщения: 7423
Зарегистрирован: 21 июл 2015, 08:08
Репутация: 591
Откуда: [email protected]
Контактная информация:

Устройство УП в ванне в системе TN-C

Сообщение elalex » 28 май 2017, 23:01

Электрикам 1 мира не стоит заниматься ремонтом квартир, это не их парафия.
Одиночный свободный электрик
Опыт ремонтов квартир 20лет
Высшее электрическое образование
Бывший инженер-электрик
Пенсионер
64 года
Пишу для владельцев частного жилья
Запасной E–mail для россиян: [email protected]
Аватара пользователя
кви-45
Сообщения: 714
Зарегистрирован: 25 окт 2015, 20:31
Репутация: 254
Контактная информация:

Устройство УП в ванне в системе TN-C

Сообщение кви-45 » 28 май 2017, 23:37

Константин писал(а):Источник цитаты Константин » Сегодня, 18:27

кви-45, при системе заземления TN-C СУП,ДСУП делать рискованное занятие.

Полностью согласен СУП, ДСУП в системе TN-C это сложно и затратно, необходимо многое предусмотреть, но по другому я не вижу, как обеспечить автоматическое отключение (АО) поврежденного участка системы при КЗ в соответствии с ПУЭ п. 1.7. 57.; 1.7.79. В системе TN-C нет заземления, которое может снизить напряжение прикосновения до допустимого значения 50В, 25 В, поэтому (АО) + дополнительная изоляция + ограждение и УЗО (в случае появления сторонней земли) являются основными мерами защиты.

Константин писал(а):Источник цитаты Но как всегда упирается в вторую в ЭЩ проложены АПВ 6кв.мм, что не как не может отвечать нормам к защитным проводникам.


Стояк проложен в четыре жилы проводом ПРГ 6- и вы правы это сечение не соответствует нормам пункта 1.7.131. ПУЭ, но я измерил ток КЗ на шинах квартирного щитка и он = 271А, что позволило установить автомат на В25, потом я соединил последовательно в цепочку этот автомат с автоматом С32 в ЭЩ и проверил Сатурном на срабатывание. При проверке отключился С32, значит все нормально. Будем дальше думать.

И подключение к корпусу зануленного такими проводниками опасно тем более нарушает требования норматива.
А можно узнать этот норматив.
За электробезопасность необходимо ПЛАТИТЬ,
за ее отсутствие РАСПЛАЧИВАТЬСЯ!
Аватара пользователя
Восток
Сообщения: 850
Зарегистрирован: 30 янв 2016, 18:07
Репутация: 429
Контактная информация:

Устройство УП в ванне в системе TN-C

Сообщение Восток » 29 май 2017, 12:20

кви-45
Самым идеальным вариантом для вашего случая будет запитать эти линии через разделительный трансформатор.
Провод заложить трех жильный, (РЕ жилу никуда не подключать, она будет на будущее , когда сделают реконструкцию стояка).
В ванную комнату завести три линии (4 линии)
1. Освещение
2. Розетка
3. Стиральная машина
4.Бойлер
На линии Освещения и розетки установить одно общее УЗО на 10мА
На лини стиралки и бойлера установить одно общее УЗО на 30 Ма.
Ну а по поводу уравнение потенциалов , то если вы заменили трубы на пластиковые то краны заземлять уже не нужно.
Остается ванная, ну ее нужно поменять на акриловую.
Ну и возьмите во внимание пункт ПУЭ
7.1.88.
Не допускается использовать для саун, ванных и душевых помещений системы местного уравнивания потенциалов.
Аватара пользователя
Константин
Сообщения: 3464
Зарегистрирован: 16 сен 2015, 10:19
Репутация: 851
Откуда: Новосибирская область
Контактная информация:

Устройство УП в ванне в системе TN-C

Сообщение Константин » 29 май 2017, 15:39

elalex писал(а):Источник цитаты Электрикам 1 мира не стоит заниматься ремонтом квартир, это не их парафия.

Прекратите бредить. Вы занимаетесь электрикой или какой пропагандистской политикой?
кви-45 писал(а):Источник цитаты А можно узнать этот норматив.

Вы знаете его.1.7.131 Это из 7го издания. 6кв.мм не может выполнять функции защитного нулевого проводника. При таком сечении только рабочего нулевого.
7.13. Значения таблицы 7.6. действительны только в случае, если защитные проводники изготовлены из того же материала, что и фазные проводники....Сечение отдельно проложенных защитных алюминиевых проводников во всех случаях должно быть не менее 16 мм2.
Соответственно и 10мм2 меди.

Согласен с Восток, .Но с кранов даже с пластиковыми трубами РЕ не снимал бы. С связанно с тем, что полипропилен тоже течет и могут заменить на металл. Да и вода сама по себе тоже проводник и некоторый потенциал может выносить на металокорпуса. Поэтому пусть лучше будет заземлена и на кранах. Лишним не будет.
Аватара пользователя
кви-45
Сообщения: 714
Зарегистрирован: 25 окт 2015, 20:31
Репутация: 254
Контактная информация:

Устройство УП в ванне в системе TN-C

Сообщение кви-45 » 29 май 2017, 16:13

Восток » Сегодня, 12:20
кви-45
Ну и возьмите во внимание пункт ПУЭ
7.1.88.
Не допускается использовать для саун, ванных и душевых помещений системы местного уравнивания потенциалов.

Вариант с разделительным тр-ром для квартиры, как-то не думал, надо прикинуть. Остальное обязательно будет рассмотрено при разработке варианта электроснабжения. Не пойму только причем здесь п.7.1.88 ПУЭ. Почему вы решили, что я буду делать местную систему уравнивания потенциалов. Шина уравнивания потенциалов ванны, к которой будут присоединяться корпуса и элементы всего оборудования мною перечисленного будет соединяться с отдельной защитной шиной N в квартирном щите, которая не имеет связи с рабочей шиной N, и которая напрямую подсоединяется к N шине этажного щита, то есть СУП ванны через N проводник ЩЭ будет связана с глухозаземленной нейтралью. Без этой связи не будет работать такая защитная мера, как автоматическое отключение. Местная система УП получиться тогда, когда я шину уравнивания потенциалов ванны присоединю к какой-нибудь сторонней земле не связанной с глухозаземленной нейтралью, например допустим к мет. трубе связанной с землей, но не присоединенной к основной системе УП.
Последний раз редактировалось кви-45 29 май 2017, 21:20, всего редактировалось 1 раз.
За электробезопасность необходимо ПЛАТИТЬ,
за ее отсутствие РАСПЛАЧИВАТЬСЯ!
ПАВ
Сообщения: 7647
Зарегистрирован: 13 авг 2015, 19:54
Репутация: 923
Откуда: Одесса
Контактная информация:

Устройство УП в ванне в системе TN-C

Сообщение ПАВ » 29 май 2017, 18:49

Покажите хоть раз, как нужно и можно заземлять краны и смесители так, чтобы и вид сохранить, и контакт надежный был долго. А главное- зачем.
В жизни все не так, как на самом деле...
Аватара пользователя
Константин
Сообщения: 3464
Зарегистрирован: 16 сен 2015, 10:19
Репутация: 851
Откуда: Новосибирская область
Контактная информация:

Устройство УП в ванне в системе TN-C

Сообщение Константин » 29 май 2017, 19:27

ПАВ писал(а):Источник цитаты Покажите хоть раз

Некоторые старые смесители оснащены были специальным винтиком под РЕ. У новых нет такого в корпусе. Выход формируешь колечко и зажимаешь на патрубке крепления смесителя под раковиной.
ПАВ писал(а):Источник цитаты и контакт надежный был долго

Гидроизоляция. Промажь кварцевазилиновой смазкой или токопроводящей пастой. Сборное ЗУ сохраняет на долгие годы в грунте тут тем более не окислиться.
ПАВ писал(а):Источник цитаты А главное- зачем

Чтобы исключить разность потенциалов. Пока потенциал один везде током не ударит. Электробезопасность.
Аватара пользователя
Восток
Сообщения: 850
Зарегистрирован: 30 янв 2016, 18:07
Репутация: 429
Контактная информация:

Устройство УП в ванне в системе TN-C

Сообщение Восток » 29 май 2017, 19:45

Журнал Новости электротехники.
Вопрос
Необходимо ли подключать к системе дополнительного уравнивания потенциалов металлический кран на умывальнике в преддушевой комнате и металлический поддон и смеситель в душевой комнате, если трубная разводка выполнена полипропиленовыми трубами или металлопластиковыми трубами?

Ответ Людмила Казанцева, УИЦ НИИПроектэлектромонтаж АНО Александр Шалыгин, начальник ИКЦ МИЭЭ

Если краны и смесители подключены через электроизолирующие трубы (неармированные пластмассовые трубы, в т.ч. пропиленовые), то они не являются сторонними проводящими частями и их подключение к дополнительной системе уравнивания потенциалов не требуется по определению. Если краны и смесители подключены через электропроводящие трубы, то они являются сторонними проводящими частями, но их подключение к дополнительной системе уравнивания потенциалов не требуется, так как необходимая электрическая связь осуществляется через токопроводящую трубу. Подключение к системе дополнительного уравнивания потенциалов металлического поддона в душевой комнате, металлической ванны в ванной комнате и металлической арматуры системы подогрева пола в ванной и душевой комнатах требуется в любом случае. P.S. Приведенный ответ носит общий характер и не является достаточным, поскольку как вопрос, так и ответ не затрагивают ряд аспектов, касающихся выполнения системы дополнительного уравнивания потенциалов в ванных и душевых комнатах. Кроме того, при проектировании следует пользоваться Техническим циркуляром Ассоциации «Росэлектромонтаж» № 23/2009 от 01.07.2009 «Об обеспечении электробезопасности и выполнении системы дополнительного уравнивания потенциалов в ванных комнатах, душевых и сантехкабинах», подготовленным совместно с Московским институтом энергобезопасности и энергосбережения, и разъяснениями к нему в сборнике: Шалыгин А.А. Электроустановки зданий. Технические циркуляры Ассоциации «Росэлектромонтаж» 2008–2009.
Аватара пользователя
elalex
Сообщения: 7423
Зарегистрирован: 21 июл 2015, 08:08
Репутация: 591
Откуда: [email protected]
Контактная информация:

Устройство УП в ванне в системе TN-C

Сообщение elalex » 29 май 2017, 21:06

Константин писал(а):Источник цитаты Вы занимаетесь электрикой или какой пропагандистской политикой?.

Обоими сразу. Всё, что говорю - то и делаю. Всё, что делаю - рассказываю.
Одиночный свободный электрик
Опыт ремонтов квартир 20лет
Высшее электрическое образование
Бывший инженер-электрик
Пенсионер
64 года
Пишу для владельцев частного жилья
Запасной E–mail для россиян: [email protected]
ПАВ
Сообщения: 7647
Зарегистрирован: 13 авг 2015, 19:54
Репутация: 923
Откуда: Одесса
Контактная информация:

Устройство УП в ванне в системе TN-C

Сообщение ПАВ » 29 май 2017, 21:21

Константин писал(а):Источник цитаты Некоторые старые смесители оснащены были специальным винтиком под РЕ

Вот этого не видел ни разу, да и не понимаю- зачем это нужно было в старых системах, если и заземления толкового не было. А то, что видел многократно- ржавая полоска стальная, прихваченная к стояку ХВС сваркой и ржавым болтом к чугуняке ванны.
В жизни все не так, как на самом деле...
Аватара пользователя
кви-45
Сообщения: 714
Зарегистрирован: 25 окт 2015, 20:31
Репутация: 254
Контактная информация:

Устройство УП в ванне в системе TN-C

Сообщение кви-45 » 29 май 2017, 23:01

Восток писал(а):Источник цитаты Восток » Сегодня, 19:45

Если краны и смесители подключены через электропроводящие трубы, то они являются сторонними проводящими частями, но их подключение к дополнительной системе уравнивания потенциалов не требуется, так как необходимая электрическая связь осуществляется через токопроводящую трубу.

В принципе я это и предусмотрел в своем варианте,

кви-45 писал(а):Источник цитаты
Трубы холодного водоснабжения для унитаза, раковины, ванны также заменяется на пластмассовые, но под ванной надо перейти опять на металл, чтобы была возможность подсоединить к СУП смеситель,гибкий шланг и тд.


Сейчас у меня остались два важных вопроса к Константину и Востоку.
1. В том раскладе который я предложил к рассмотрению можно делать ДСУП?, если нет то в каком НТД это указано.
2. Данная ДСУП является местной системой уравнивания потенциалов. Если да, то аргументы нужны
За электробезопасность необходимо ПЛАТИТЬ,
за ее отсутствие РАСПЛАЧИВАТЬСЯ!
Аватара пользователя
Восток
Сообщения: 850
Зарегистрирован: 30 янв 2016, 18:07
Репутация: 429
Контактная информация:

Устройство УП в ванне в системе TN-C

Сообщение Восток » 30 май 2017, 01:39

кви-45
Если вы все ваши проводники уравнение соберете на шине КУП , а с шины КУП вам нужно вывести на шину РЕ щитка. Но у вас нет там по нормам РЕ так как кабель стояка 4 жильный и сечением 6
ПУЭ
1.7.131. В многофазных цепях в системе TN для стационарно проложенных кабелей, жилы которых имеют площадь поперечного сечения не менее 10 мм2 по меди или 16 мм2 по алюминию, функции нулевого защитного (РЕ) и нулевого рабочего (N) проводников могут быть совмещены в одном проводнике (PEN-проводник).
Это одна сторона вопроса.
Второй момент. Вы сетку теплого пола, заземлили на шину КУП, на которой сидит также ванная, выходы труб горячей и холодной воды.
Произошел пробой фазы на сетку ( большое сомнение что автомат на этой линии сработает так как уже писал выше, что ктото ниже, так же как и вы поменяли трубы на пластик) Вот ваша фаза которая попала на сетку попадает на ванную и по трубам по стояку ниже вашего этажа.
Аватара пользователя
Константин
Сообщения: 3464
Зарегистрирован: 16 сен 2015, 10:19
Репутация: 851
Откуда: Новосибирская область
Контактная информация:

Устройство УП в ванне в системе TN-C

Сообщение Константин » 30 май 2017, 15:17

ПАВ писал(а):Источник цитаты зачем это нужно было в старых системах

В старых..это на сколько? При жизни ПУЭ 6 это норма была. Более ранние издания я уже не застал. Только остатки их существования. Например заземление(зануление) водопроводных труб в подвале той же самой полосой или проволкой 6мм.
кви-45 писал(а):Источник цитаты 1. В том раскладе который я предложил к рассмотрению можно делать ДСУП?, если нет то в каком НТД это указано.

Да смонтировать можно только подключить её в вашем случаи некуда.
Единственное решение с ДСУП вижу вариант Восток,
В противном случаи отказ от неё и в обязательном порядке выполнить требование ГОСТ Р. 50571.1-93 Электроустановки зданий. Основные положения
ЗАЩИТА ДЛЯ ОБЕСПЕЧЕНИЯ БЕЗОПАСНОСТИ
1.2 Защита от непосредственного прикосновения
- средствами, не допускающими протекание тока через тело человека или домашнего животного;
- ограничением тока повреждения, который может протекать через тело, до значения меньшего, чем значение тока поражения.
1.3 Защита от косвенного прикосновения
средствами, не допускающими протекания тока через тело человека или домашнего животного;
- ограничением тока повреждения, который может протекать через тело, до значения меньшего, чем значение тока повреждения;
- автоматическим отключением питания в случае повреждения изоляции, при котором возникает вероятность протекания тока через тело при соприкосновении с открытыми токоведущими частями, если значение этого тока равно или больше значения тока поражения.
1.5 Защита от сверхтока
- автоматическим отключением в случае появления сверхтока прежде, чем он достигнет опасного значения и продолжительности;
- ограничением максимального сверхтока до безопасного значения и продолжительности.
1.6 Защита от токов повреждения
Проводящие части, за исключением токоведущих проводников, и любые другие части электроустановки, по которым может протекать ток повреждения, должны быть рассчитаны на протекание этого тока, не сопровождающегося появлением высокой температуры.
Примечания.
1 Особое внимание следует уделять токам замыкания на землю.
2 Для токоведущих проводников соответствие условиям 1.5 (ч. 2) гарантируют их защиту от любых токов повреждения, включая сверхтоки.
1.7 Защита от перенапряжения
1.7.1 Люди и домашние животные должны быть защищены от травматизма, а имущество от любых вредных воздействий в случае замыкания между токоведущими проводниками цепей, питающихся на различных напряжениях.
1.7.2 Люди и домашние животные должны быть защищены от травматизма, а имущество от ущерба, причиненного любыми вероятными сверхвысокими напряжениями или другими причинами (например, грозовыми или коммутационными перенапряжениями).
1.8 Защита от пожара (взрыва)
Аватара пользователя
кви-45
Сообщения: 714
Зарегистрирован: 25 окт 2015, 20:31
Репутация: 254
Контактная информация:

Устройство УП в ванне в системе TN-C

Сообщение кви-45 » 30 май 2017, 18:15

Восток.
Предлагая к обсуждению систему УП в ванне я исходил из следующего.
В рассматриваемом варианте питающий стояк подъезда выполнен 4-мя проводами ПРГ 1х6, то есть питание выполнено по схеме три фазы с нулем, а системе TN-C здесь говорить нельзя - нарушен пункт 1.7.131.
Вопрос, как в доме с такой схемой электроснабжения обеспечить выполнение защитных мер электробезопасности при косвенном прикосновении к токопроводящим частям оборудования?
1. О заземлении как о таковом , которое снижает напряжение прикосновения говорить в данном случае нечего - его нет.
Тогда смотрим пуэ п. 1.7.57.в котором указано , что в системе TN надо применять автоматическое отключение(АО) в соответствии с пунктом 1.7.78.
ПУЭ, п. 1.7.78
При выполнении автоматического отключения питания в электроустановках до 1 кВ все открытые проводящие части должны быть присоединены к глухозаземленной нейтрали источника питания, если применена система ТN, и заземлены, если применены системы IТ или ТТ. При этом характеристики защитных аппаратов и параметры защитных проводников должны быть согласованы таким образом, чтобы обеспечивалось нормированное время отключения поврежденной цепи защитно-коммутационным аппаратом в соответствии с номинальным фазным напряжением питающей сети.
В электроустановках, в которых в качестве защитной меры применено автоматическое отключение питания, должно быть выполнено уравнивание потенциалов.
Для автоматического отключения питания могут быть применены защитно-коммутационные аппараты, реагирующие на сверхток или на дифференциальный ток.
На основании этого я считаю, что в доме. где устроена система TN ( три фазы и нуль) защиту при косвенном прикосновении может выполнить автоматическое отключение, при этом должна быть выполнена СУП. В ЧЕМ Я НЕ ПРАВ!


2.
Восток писал(а):Источник цитаты
Если вы все ваши проводники уравнение соберете на шине КУП , а с шины КУП вам нужно вывести на шину РЕ щитка. Но у вас нет там по нормам РЕ так как кабель стояка 4 жильный и сечением 6ПУЭ


Уравнивание потенциалов необходимо делать и при занулении эл. оборудования, когда есть только N проводник.

Восток писал(а):Источник цитаты
Второй момент. Вы сетку теплого пола, заземлили на шину КУП, на которой сидит также ванная, выходы труб горячей и холодной воды.Произошел пробой фазы на сетку ( большое сомнение что автомат на этой линии сработает так как уже писал выше, что кто-то ниже, так же как и вы поменяли трубы на пластик) Вот ваша фаза которая попала на сетку попадает на ванную и по трубам по стояку ниже вашего этажа.

Вы почитайте внимательно этот пункт, там все трубы пластмассовые. Только под ванной оставляю отрезок мет. труб , чтобы удобно было присоединить смеситель к ДСУП.

Восток писал(а):Источник цитаты
Не допускается использовать для саун, ванных и душевых помещений системы местного уравнивания потенциалов


Вы мне так и не ответили почему вы решили, что у меня(в первом сообщении) устроена местная система УП
За электробезопасность необходимо ПЛАТИТЬ,
за ее отсутствие РАСПЛАЧИВАТЬСЯ!
Аватара пользователя
Восток
Сообщения: 850
Зарегистрирован: 30 янв 2016, 18:07
Репутация: 429
Контактная информация:

Устройство УП в ванне в системе TN-C

Сообщение Восток » 30 май 2017, 18:52

кви-45 писал(а):Источник цитаты Вы мне так и не ответили почему вы решили, что у меня(в первом сообщении) устроена местная система УП


Я не решал , а предупридил, от возможной идеи.

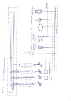
кви-45 . Нарисуйте схему, которую вы хотите выполнить ( или планируете) вашего ДСУП . Тогда можно говорить конкретно что и как .

Примерно так
Уравнение потенциалов.jpg
Аватара пользователя
кви-45
Сообщения: 714
Зарегистрирован: 25 окт 2015, 20:31
Репутация: 254
Контактная информация:

Устройство УП в ванне в системе TN-C

Сообщение кви-45 » 31 май 2017, 14:32

170531085315_0001.jpg
Константин писал(а):Источник цитаты Константин » Вчера, 15:17


Да смонтировать можно только подключить её в вашем случаи некуда.


1. Не согласен, почему некуда?
СУП ванны в данном случае будет подключаться через N проводник стояка к глухозаземленной нейтрали источника питания, обеспечивая условия автоматического отключения. Если своя фаза, где-то коротнет на любом оборудовании, включенном в СУП, то сработает автоматическое отключение(АО), если появиться какая -то сторонняя фаза сработает УЗО.

2.
Константин писал(а):Источник цитаты
ЗАЩИТА ДЛЯ ОБЕСПЕЧЕНИЯ БЕЗОПАСНОСТИ


Предлагаемая схема с защитным нулем Nз в основном будет соответствовать требованиям пунктов госта (1.1-1.8), перечисленных вами, за исключением тех. где обязательно нужен нулевой защитный проводник (заземление) для обеспечения при КЗ снижения напряжения прикосновения. Проводник этот по правилам д.быть не менее 10мм2 по меди, если он будет менее этой величины, то просто может расплавиться при протекании по нем тока КЗ. Сейчас в доме и от этого никуда не уйти система электроснабжения просто с N проводником сечением 6мм2, который не может выполнять функции нулевого защитного проводника, поэтому выполнить защиту мы можем только автоматическим отключением + УП + УЗО +основная и дополнительная изоляция и ограждение опасных участков.

Восток писал(а):Источник цитаты кви-45 .
Нарисуйте схему, которую вы хотите выполнить ( или планируете) вашего ДСУП . Тогда можно говорить конкретно что и как .

Вот схема, только от руки, ну думаю там все понятно.
За электробезопасность необходимо ПЛАТИТЬ,
за ее отсутствие РАСПЛАЧИВАТЬСЯ!
Аватара пользователя
Восток
Сообщения: 850
Зарегистрирован: 30 янв 2016, 18:07
Репутация: 429
Контактная информация:

Устройство УП в ванне в системе TN-C

Сообщение Восток » 31 май 2017, 18:01

кви-45 писал(а):Источник цитаты СУП ванны в данном случае будет подключаться через N проводник стояка к глухозаземленной нейтрали источника питания,


????? И какой будет потенциал на ванной или в ванной при обрыве N проводника этажем ниже по стояку. ?
Вы на своей схеме банально выполнили схему разделение PEN проводника в этажном щитке. Но только обозвали это N1 и N2.
Но при разделении PEN проводника на PE и N там заложен провод минимум 16 по сечению, а у вас заложен 6 по сечению. Что увеличивает шансы отгоранию нуля на какомто этаже. А тем более сейчас когжа квартиры начинают наполнятся оборудованием которое дает 3 гармонику то и подавно я бы не рисковал так делать.
У вас при обрыве нуля на стояке действительно получится СУП, но только уже с клиента принимающего в это время ванную.
Аватара пользователя
Константин
Сообщения: 3464
Зарегистрирован: 16 сен 2015, 10:19
Репутация: 851
Откуда: Новосибирская область
Контактная информация:

Устройство УП в ванне в системе TN-C

Сообщение Константин » 31 май 2017, 18:14

кви-45 писал(а):Источник цитаты СУП ванны в данном случае будет подключаться через N проводник стояка

К нему нельзя. Нулевой рабочий проводник (N) — проводник, используе­
мый для питания приемников электрической энергии и соедине­
ния одного из их выводов с заземленной нейтралью электроус­
тановки.(С. 4 ГОСТ Р 50571.1—93)
Он не несет в себе защитных функций. Вам нужен PEN. Совмещенный нулевой рабочий и защитный проводник
(PEN-проводник) —проводник, сочетающий функции защитного
и нулевого рабочего проводников.(С. 4 ГОСТ Р 50571.1—93) Для выполнения защитных функций.
И то я противник использования TN-C для систем ДСУП,СУП. Она опасна. Особенно в старом фонде. Где ремонта не было лет так 10-15.
кви-45 писал(а):Источник цитаты если появиться какая -то сторонняя фаза сработает УЗО.

Если фаза появится как раз на вашем РЕ через N проводник ЭЩ то УЗО в этом случаи не сработает. Ток будет протекать мимо УЗО.
Есть еще один риск когда УЗО не срабатывает. Особенно если используют электронное.
кви-45 писал(а):Источник цитаты Сейчас в доме и от этого никуда не уйти

К сожалению нет ни одной надежной системы безопасности. У всех есть свои изъяны.


  • Реклама

Вернуться в «Инструмент»

Кто сейчас на конференции

Сейчас этот форум просматривают: нет зарегистрированных пользователей и 7 гостей